產品發表 包羅萬象 模型拍賣 綜合討論 直昇機 飛機 同協會 回首頁

 找回密碼
 申請
樓主: timjlo

1/144 RC化 白海狼潛艇---外加DIY 靜態下潛

[複製鏈接]
發表於 2007年3月26日 10:19 PM | 顯示全部樓層
空氣幫浦可自製嗎?
回復 按讚

使用道具 舉報

 樓主| 發表於 2007年3月26日 10:22 PM | 顯示全部樓層
我想過 WTC 增壓 方案...但考慮到如果有一點深度 水壓 = 密度* 9.8 * 水深.......那你一定要有高氣壓才能讓氣流到氣袋.....但馬達抽氣從氣袋強制抽氣到WTC,馬達可能會受不了.....

可用車用電子變束器.雙向又可條束.....
回復 按讚

使用道具 舉報

 樓主| 發表於 2007年3月26日 10:24 PM | 顯示全部樓層

回復 #134 luke12394 的帖子

可試試水族箱打氣機.....
回復 按讚

使用道具 舉報

 樓主| 發表於 2007年3月26日 10:36 PM | 顯示全部樓層

回復 #133 julia0826 的帖子

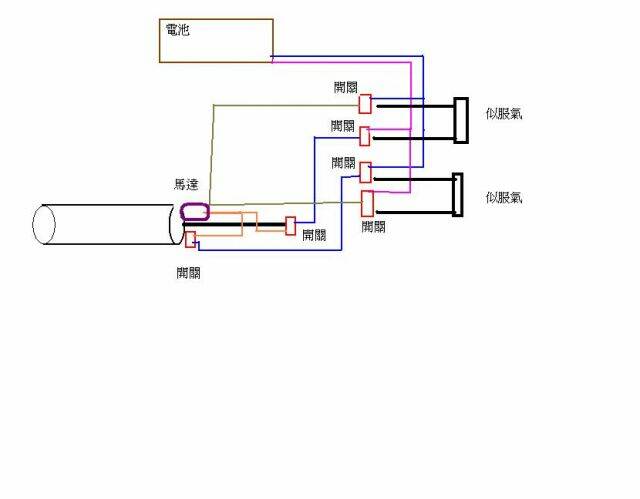
用電子邏輯開關..
PP.JPG
回復 按讚

使用道具 舉報

發表於 2007年3月26日 10:42 PM | 顯示全部樓層
原帖由 timjlo 於 2007年3月26日 02:24 PM 發表
可試試水族箱打氣機.....  

timjlo您好:
水族箱打氣機因該不夠力,打氣慢
回復 按讚

使用道具 舉報

 樓主| 發表於 2007年3月26日 10:47 PM | 顯示全部樓層

回復 #138 SDJ2 的帖子

打氣機不夠力,打氣慢但是這是自製最簡單的方法..可試試......不然就要買..

epg800 大大界紹過的網業....
http://www.evermotor.com.tw/pump.htm
回復 按讚

使用道具 舉報

您需要登錄後才可以回帖 登錄 | 申請

本版積分規則

世界各國訪RCTW統計

Archiver|手機版|台灣遙控模型-RCTW

GMT+8, 2026年4月22日 05:59 AM

Powered by Discuz! X3.5

© 2001-2026 Discuz! Team.

快速回復 返回頂部 返回列表